

RGP201微机型保护装置具有无方向发信跳闸可选的定时限过流保护,无方向可整定延时的定时限速断保护,无方向发信跳闸可选的定时限过负荷保护,带前(后)加速段的不检无压的三相一次重合闸,带滑差闭锁和低电流闭锁的低周减载保护,检无压无流的备用电源自投功能,两路作用于发信的开入保护,两路作用于跳闸的开入保护,分述如下。
2.1电流速断保护
当任一相电流大于电流速断保护定值时,装置出口跳闸,保护出口跳闸时间不大于40ms(包括继电器固有动作时间),为了躲过线路避雷器的放电时间,电流速断保护也设置了可以整定的延时时间。
[动作条件]
1)保护压板投入
2)任意一相电流大于设定的速断定值Isd
3)超过设定的延时定值Tsd
4)速断作用于跳闸,发事故信号
2.2定时限过流保护
当任一相电流大于过定时限过流保护定值时,经延时(延时时间可设),装置出口,出口可通过过流跳闸压板投为过流跳闸或过流发信。
[动作条件]
1)保护压板投入
2)任意一相电流大于设定的定时限过流定值Igl
3)超过设定的延时定值Tgl
4)若过流跳闸为ON则过流作用于跳闸发事故信号
5)若过流跳闸为OFF则过流作用于发信,不跳闸,发预告信号,信号跟随激励量
2.3过负荷保护
当任一相电流大于过负荷电流定值时,经延时(延时时间可设),装置出口,出口可通过负荷跳闸压板投为过负荷跳闸或过负荷发信。
[动作条件]
1)保护压板投入
2)任意一相电流大于设定的过负荷电流定值Igfh
3)超过设定的延时定值Tgfh
4)若负荷跳闸为ON则过负荷作用于跳闸发事故信号
5)若负荷跳闸为OFF则过负荷作用于发信,不跳闸,发预告信号,信号跟随激励量

2.4过流加速保护
过流加速保护适用于当手合或保护重合于故障线路时,可加速跳闸,防止故障扩大。加速保护只在合闸2s内起作用,合闸2s后加速功能自动退出。对于母联的充电保护只需将加速压板投入,整定过电流定值及加速时间定值。
[动作条件]
1)保护软压板投入
2)合闸2s内
3)任意一相电流大于设定的电流定值Igl
4)超过设定的延时定值Tgljs

2.5零序过流保护
当线路发生单相接地时,会产生零序电流,零序电流由零序互感器输入装置,当零序电流大于设定的零序电流定值时,经延时(延时时间可设),装置出口。
[动作条件]
1)保护软压板投入
2)零序电流大于设定的零序电流定值Iodz
3)超过设定的延时定值Todz

2.6低周减载保护
该保护可实现分散式的频率控制,当系统频率低于设定值时,保护动作切除负荷。保护可通过控制字选择经低流闭锁和滑差闭锁。
低流闭锁功能:当系统电流低于设定值时闭锁低周保护。
滑差闭锁功能:当系统发生故障时,频率下降过快超过滑差频率定值时闭锁低周保护。
[动作条件]
1)保护软压板投入
2)线路频率小于低频定值fl
3)超过设定的延时定值Tfl
4)二个保护电流均大于低流定值Idl(若低流闭锁功能投入)
5)频率滑差小于滑差定值df/dt(若滑差闭锁功能投入)

2.7重合闸
重合闸保护只有在速断及过电流保护动作跳闸后才启动。重合闸必须在充电完成后才能动作。此时若发生故障跳闸,重合闸自动启动并放电,当重合于故障时,后加速(可投退)跳闸,不再重合。重合闸的充放电过程由软件模拟实现。
充电条件为:断路器在合闸位置,经25秒后充电完成
[动作条件]
1)保护软压板投入
2)充电完成
3)速断或过流跳闸
4)超过设定的延时定值Tch

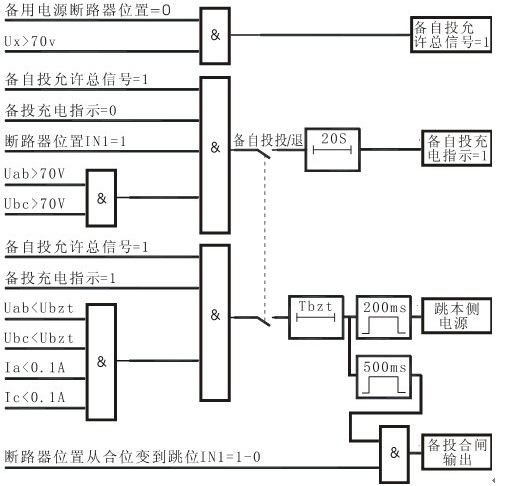
2.8备自投
对于双电源供电系统,利用该保护可以实现两路电源自动互投,典型应用于进线备自投或母分备自投。备自投动作过程为,当检测到本侧电源失压,备自投保护启动跳开本侧开关,确认本侧电源开关跳开后,合备用电源开关。备自投保护必须在充电完成后才能动作。
[充电条件]
1)保护软压板投入
2)本侧断路器在合位
3)本侧线电压Min(Uab,Ubc)>70V
4)备用侧断路器在分位
5)备用侧线电压Ux>70V
具备以上条件,经20S备自投充电完成。
[动作条件]
1)备自投充电完成
2)本侧电源失电(无压、无流)
3)备用线电压(Ux)大于70V

2.9非电量保护
RGP201提供了四路非电量保护,从一次主设备本体来的非电量信号(如温度、瓦斯等),由开入量(IN03、IN04、IN09、IN10)接入到装置,作为非电量保护。设置如下:
[动作条件]
1)相应的开入量接点信号闭合
2)超过设定的延时定值

危险:在安装RGP201微机综合测控保护装置过程中,装置带有的危险电压有可能会导致设备损坏或人员伤亡。这些电压主要分布在装置端子条和交流电流输入、交流电压输入、开关量输入、继电器输出和工作电源、控制电源等回路。本装置的安装、调试和检修操作仅限于经过授权和严格培训的工程技术人员。


外观和开孔尺寸
1)环境条件
RGP201必须安装在远离热源和强电磁场的干燥、整洁处(如开关柜二次仪表室)。要求安装装置的屏柜能够防止装置遭受油气、盐雾、灰尘、腐蚀性蒸汽或其它能通过空气扩散的有害物质的污染。为便于接线和现场调试,要求屏柜的门能完全打开,安装空间有一定的裕量,用于接线和放置柜内端子排、短接片、按钮、指示灯及其它附件。
2)具体安装操作
首先要在屏柜前面板上开孔,具体开孔尺寸参见上页《外观及尺寸》。将装置从正面推入方孔内,然后分别安装四个安装螺丝,用力拧紧,使装置面板贴紧在屏柜前面板上,要求无晃动,无倾斜。
注意:在现场安装过程中,操作人员可能会碰到紧挨装置的开关或断路器,应该对这些开关或断路器做上相关标记或采取其它安全措施,避免造成安全事故。
2.2接线
RGP201后面板的端子分左右排列,如图2.2所示。其中宽度为10mm的黑色大端子(指电流回路接线端子),由于接入装置的电流可能较大,接线时要求制作U型或O型线头,以增大接触面积,并保证可靠连接;其它宽度为5mm的绿色小端子(指直流输入回路、开关量输入回路、信号继电器输出回路、断路器操作回路、电压回路和电源的接线端子),接线时应制作针型线头。
RGP201后面板接线端子图
