








输入电压
AC:380V、220V
电池容量
20AH~300AH
输出电流等级
10A~320A
输出电压
DC:110V、220V
输出电压范围
198~286V、99~143V连续可调
输出限流
额定电流×(10%~105%)


稳压精度 稳压精度≤±0.5%,使直流屏输出更稳定。

过流保护 电流超过器件承受电流,关闭功率器件,过流保护可自动恢复。

延时保护 两路市电切换延时保护,保证市电切换模块软启动,减小电网及模块自身冲击,有效保护模块。

过温保护 模块检测散热器温度超过85℃时自动关机保护,温度降低到75℃时模块自动启动。

缺相保护 直流屏的交流配电单元缺相保护功能,防止造成模块损坏。

短路保护 采用回缩下垂限流技术,输出短路瞬间降电压至零,限制短路电流小于额定输出电流15%。

N+1热备份 高频开关模块并联运行,"N"台正常运行,"1"台热备用。

接线保护 直流屏交直流输入输出及母线开关上下电无顺序要求,让您操作便捷。

智能浮充 防止直充屏电池过充、过热,有效保证电池电量和性能。

防浪涌 防雷并有效抑制线路上的浪涌和瞬时过电压、泄放线路上的过电流,有效保护各种设备。

电池巡检 合理控制直流屏电池,延长电池使用寿命,提高系统的可靠性。

冷却系统 风冷、自冷两种冷却模块可选,满足不同项目需求。

多路输入 两路市电交流输入,自动切换,确保直流屏正常可靠运行。

自动调压 直流屏具有硅降压自动控制功能,稳定直流输出110V或220V。


| 项目 | 参数 |
| 交流输入电压 | 220V、380V |
| 电网频率 | 50Hz±10% |
| 输出电流等级 | 10A~320A |
| 适用电池容量 | 10AH~1000AH |
| 额定直流输出电压 | 220V/110V |
| 输出电压范围 | 198V~286V /99V~143V 连续可调 |
| 输出限流 | 额定电流×(10%~105%) |
| 动态响应 | 在20%负载跃变到80%负载时恢复时间≤200μS,超调≤±5% |
| 效率 | ≥95%(单模块) |
| 绝缘电阻 | ≥20M |
| 绝缘强度 | 输出对地、输入对地、输入对输出施加2.5KVAC, 1min无飞弧无闪络 |
| 相对湿度 | ≤90% |
| 海拔高度 | ≤2000m |
| 地震烈度 | ≤7度 |
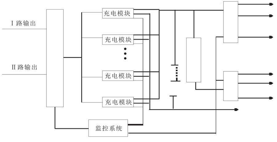
直流屏系统由交流配电单元、防雷单元、整流模块单元、监控单元、底层采集单元、降压单元、交流配电单元、电池组单元组成。 系统中的各监控单元受主监控的管理和控制。通过RS485通讯线将各底层单元采集的信息传递至主监控,其系统组成图如下所示。
