


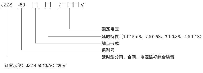
产品型号:JZZS-5083分闸合闸电源监视继电器
触点形式:2常开3常闭
延时返回:不小于0.8S
安装方式:导轨安装



| 额定参数 | |
| 直流额定电压 | 110V、220V可选 |
| 交流额定电压 | 110V、220V可选 |
| 动作值 | ≤70%额定电压 |
| 保持值 | ≥50%额定电压 |
| 延时返回时间 | ≤15mS,≥0.5S,≥0.8S,≥1.1S可选 |
| 动作时间 | ≤15mS |
| 返回值 | >5%额定值 |
| 绝缘性能 | |
| 绝缘电阻 | 继电器外壳与外露带电端子之间用开路电压500V的兆欧表测量,绝缘电阻不小于10MΩ |
| 绝缘耐压 | 继电器外壳与外露带电端子之间能耐受2KV(有效值)50Hz试验电压,历时1分钟,无击穿或闪络现象 |
| 环境条件 | |
| 环境温度 | -15℃~55℃ |
| 工作电压 | 不大于120%额定电压 |
| 工作位置 | 任意 |
| 周围磁场强度 | 小于0.5mT |
| 环境相对湿度 | 不大于90% |
| 大气压力 | 80~110KPa |
| 温度 | -25℃~+70℃ |
| 海拔高度 | 不大于2500 米 |




