上海聚仁电力

电力及自动化系统设备制造商
专注于35KV及以下电力二次设备产品的研发和方案提供

021-37195759 021-67183050
电力及二次设备制造商
首页> 技术文章>继电器>时间继电器>静态时间继电器>BS-30型时间继电器

联系我们

  •  181-1722-3661
  •  021-67183050
  •  021-37190051
  •  jurendianli@163.com

  • BS-31时间继电器
  • 文章类别:BS-30型时间继电器
  • 文章概述
  • 产品型号:BS-31
    整定时间:3~10M
    额定电压:220V、110V、48V、24V

  • 询价留言

    • 概述
      BS-31时间继电器采用静态集成电路,作为辅助元件用于各种保护和自动控制的回路中,使被控制的元件得到可调的动作延时。具有精度高、功耗小、动作时间准确、整定直观方便、范围宽等特点,是替代电磁型时间继电器的理想产品。
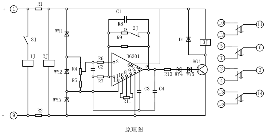
      原理图

      BS-31继电器由集成电路、电阻、电容及小型中间继电器等元件组成。当继电器加入额定电压时,2J经降压电阻R1、R2得到电压而动作,使其动断触点打开,此时电容C1开始积分。为了实现理想的积分,需要采取措施使电容两端电压随着时间的增长而增高,并使充电电流维持恒定,为此在集成电路的反馈回路接一个电容器C。

      BS-31工作原理图

      整定参数表
      型号 整定时间 电源类型
      BS-31 3~10M AC/DC:48V、110V、220V
      BS-32 5~20M
      BS-33 6~30M
      BS-34 1.5~5M
      BS-31调试方法
      整定时间:将电位器R4调到较大值,继电器的时间应最短,再将R4调到较小值,校验实际动作时间,必要时可用改变R11的办法满足这一要求。
      主要特点

      BS-31阻燃壳体

      BS-31静态集成电路

      BS-31端子排接线

      BS-31导轨条安装

      导轨安装结构
      BS-31导轨安装结构外形尺寸
      凸出固定式安装结构
      BS-31凸出固定式安装结构
      凸出插拔式安装结构
      BS-31凸出插拔式安装结构
      嵌入插拔式安装结构
      BS-31嵌入插拔式安装结构