上海聚仁电力

电力及自动化系统设备制造商
专注于35KV及以下电力二次设备产品的研发和方案提供

021-37195759 021-67183050
电力及二次设备制造商
首页> 技术文章>继电器>时间继电器>静态时间继电器>SS-50型时间继电器

联系我们

  •  181-1722-3661
  •  021-67183050
  •  021-37190051
  •  jurendianli@163.com

  • SS-51高精度时间继电器
  • 文章类别:SS-50型时间继电器
  • 文章概述
  • 型号:SS-51 静态时间继电器。
    安装方式:嵌入式板后接线、凸出式板后接线、凸出式板前接线、导轨式安装。
    触点形式:2独立整定转换延时,1转换瞬动。
    额定电压: DC/AC220V、110V、48V。
    壳体形式:A11H、A11Q板前或板后接线可选。
  • 询价留言

    • 概述
      SS-51时间继电器适用于电力系统继电保护、控制回路或工业控制中作为延时控制元件之用。SS-51采用静态集成电路,具有精度高、动作准确、可靠性高等特点。
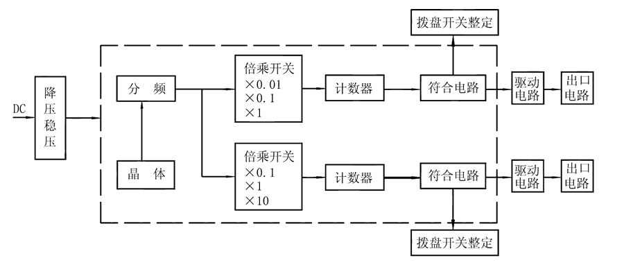
      SS-51原理图

      SS-51时间继电器由COMS集成电路构成逻辑电路,用晶振经分频计数,由二位数字拨盘整定延时值,为方便地扩大延时范围,由倍乘开关将延时值×0.1、×1、×10,且继电器具有两路独立的延时回路,可分别整定。接通继电器电源,晶体振荡器产生标准时基信号,经分频后按整定要求输入计数器,当计数值达到拨盘开关置数时,符合输出,驱动出口中间继电器,完成延时功能。且继电器还具有发光指示,在延时过程中以0.5Hz频率闪亮,当延时结束时持续闪亮。

      SS-51工作原理图

      接线图
      SS-51内部接线图
      主要特点

      SS-51阻燃壳体

      SS-51静态集成电路

      SS-51端子排接线

      SS-51导轨条安装

      SS-51安装结构
      外形尺寸